Choď na obsah
Choď na menu
Menu
Úvod
Teória motoru
Elektronika
Magnetizér
Vodíkový pohon
Maretiály
Zákony teórie a vychytavky
Kontakt
Autá, technólogie, Skoda 130 LR, HHO
Úvod
»
Fotoalbum
»
Vyvíjač vodíku
»
Ivanov vyvíjač vodíku2
»
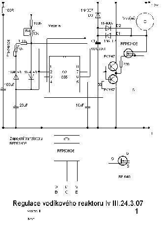
schema.png
Ivanov vyvíjač vodíku2
schema.png
«
← Predchádzajúce
Naspäť do zložky
Automatické precházenie:
3
|
4
|
5
|
6
|
7
(čas v sekundách)
Fotoalbum
Budúcnosť
Moja prestavba na Skodu LR
Skoda 105-130
Vyvíjač vodíku
Posledné fotografie
Skoda 120 v prestavbe
Obľúbené odkazy
airsoftshop
skoda-virt
speedpro.cz
transformátor na mieru
škoda diely
škoda-tuning
PM AUTOSPORT
motosport skoda
engitec.cz
Archív
Kalendár
<<
máj / 2025
>>